ペルチェ温度コントローラ VTH-3100
[温度プログラム機能付]
VTH-3100はシステムに合わせて増設可能なペルチェ専用温度調節器です。
半導体検査装置、理化学機器やバイオ装置など大きなパワーを必要とするシステムに適切なパワー供給が可能です。温度プログラム制御機能も装備。
.
付属ケーブルコネクタ加工品
ビックスオンラインショップネット特別価格
標準タイプ VTH-3100 2CH (本体+増設1台)
¥202,000(税込¥222,200)
¥252,500(定価・税込¥277,750)
VTH-3100 3CH (本体+増設2台)
¥280,000(税込¥308,000)
¥350,000(定価・税込¥385,000)
VTH-3100 4CH (本体+増設3台)
¥360,000(税込¥396,000)
¥450,000(定価・税込¥495,000)
※増設4台以上の場合、お問合せ下さい
| >> ご注文はこちらより << |
特徴
- 増設可能
増設パワーユニットでペルチェ素子を複数台増設することが可能
(最大8台、御注文時増設台数を御指定下さい。)
増設パワーユニット→ペルチェ駆動能力はDC24V 8A(定常時)と高出力で、独立電源電圧もDC8~24V仕様 - 高精度
設定分解能及び温度表示分解能:±0.1℃ - パワーを最適化
増設パワーユニットでパワーを最適化可能
本体のペルチェ駆動能力:DC24V 8A(定常時)
増設パワーユニット部出力:DC24V 8A(定常時) - ワイドな設定温度範囲
設定温度範囲::-80℃~+150℃(PT100) - 簡単操作
P-I設定、温度設定も4つのキーで簡単操作 - 温度センサはPt100Ωに対応
- 通信
RS-485およびUSBに対応、遠隔操作やPCによる制御も可能。 - 低消費電力設計、0.2A DC24V(時)・・・(コントローラ単体)
- 幅広い入力電源、DC8V~24Vに対応
※本増設ユニットはVTH-3100の温度制御信号により本体及び各増設ユニット共通の駆動信号でパワー制御をしますので、共通の冷却部を制御する場合のみにご使用願います。
外形図
仕様
- 温度設定範囲
- -80~+150℃(PT100)
- 温度設定分解能:±0.1℃
- 表示設定分解能:±0.1℃
- 表示動作
- 加熱中 : 赤色LED
- 冷却中 : 緑色LED
- アラーム:赤色LED
- コントロール方式:PI 制御
- P設定範囲:0.1℃~99.9℃
- I設定範囲:1~1999sec
- ペルチェ駆動方式:PWM駆動
- ペルチェ駆動能力:DC24V 8A(定常時最大)
- 温度センサ:pt100Ω
- 推奨センサ
- Pt100Ω :新JIS規格 C-1604-1997 対応品
(温度精度はセンサ精度に依存します。上記規格以外のセンサを
ご使用されますと正確な表示と制御が出来ません。)
- Pt100Ω :新JIS規格 C-1604-1997 対応品
- 安全機能:
- 温度センサ断線、未接続時:パワーOFF
- ヒートシンク温度監視:ヒートシンクアラーム設定温度を超えた場合、パワーOFF
- インターフェース:USB(Bコネクタ)、RS-485
- 接続(本体):
- ステペルチェ・ファン用:4Pコネクタ、電源入力用:2Pコネクタ
- Pt100Ωセンサ用:3Pコネクタ、
- ヒートシンクアラームセンサ用:2P
- USB Bコネクタ
- RS-485用コネクタ
- 接続(増設):電源入力用:2pコネクタ、ペルチェ・FAN用:4pコネクタ
- プログラム機能
- ステップ数/パターン : 10ステップ
- 記憶パターン数 : 8パターン
- パターン繰り返し回数 : 1回又は無限
- 入力電源:DC8~24V ±5%
- 消費電流 :0.2A(コントローラ単体)
- ペルチェ電源:入力電源と同電圧
- 使用環境:屋内
- 使用温度範囲:10℃~+40℃
- 使用湿度範囲:85%以下(但し、結露なきこと)
※接続用USBケーブルは付属いたしません。
お客様でご用意ください。
※ヒートシンクアラームは出荷時off設定となっております。
使用ご希望の場合はご相談下さい。
仕様
注意)
1)電源はDC8~24Vをご使用願います。
電源は本器、ペルチェ、DCファンに電源を供給します。
電源容量は余裕のある電源、及び電線をご使用ください。
(本体とパワー増設ユニットの電源電圧は、違っても問題ありません。)
(電源はパワー増設ユニットの台数やユニットによって数量/容量が異なります。ご相談下さい。)
・指定範囲以外の電圧を加えますと破損します。ご注意下さい。
2)ペルチェ素子とDCファンは同一電源をご使用ください。
3)センサ、及びヒートシンクアラームセンサは、本体のみ使用です。(パワー増設ユニットは、使用不可)
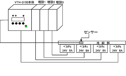
複数接続図
※4台制御の場合(本体+増設3台)
※電源は使用ペルチェに合わせて必要となります。
オプション品
ペルチェ温度コントローラ用ソフト(Windows10対応)
VPS-1
PCにて温度コントロール
温度・P値・I値 設定
ビックスオンラインショップ特別価格 ¥19,800(税込¥21,780)
VPS-2
PCにて温度コントロール
温度・P値・I値・ロガー機能(Excelファイル使用)
ビックスオンラインショップ特別価格 ¥49,800(税込¥54,780)
VPS-3
PCにて温度コントロール
温度・P値・I値・ロガー機能(Excelファイル使用)・プログラム運転機能
ビックスオンラインショップ特別価格 ¥80,000(税込¥88,000)
【ご注意】当社の製品について、保証期間はお引渡しの日より1年間となります。
【ペルチェコントローラ トータルカスタマイズ】
ビックスでは、多種・多様な金型製作、板金加工、精密金属加工に対応しています。
お客様のニーズに合わせた冷却・加熱システムをトータルで製作いたします。
詳しくは→【ペルチェコントローラ トータルカスタマイズ】へ
| >> ご注文はこちらより << |











